Добро пожаловать, Гость
Логин: Пароль: Запомнить меня

ТЕМА:

Генераторы Тариэля Капанадзе (общая тема) 3 1 мес. 3 дн. назад #134308

DELAMORTO
Живу я здесь
Живу я здесь
Сообщений: 1905
Спасибо получено: 908
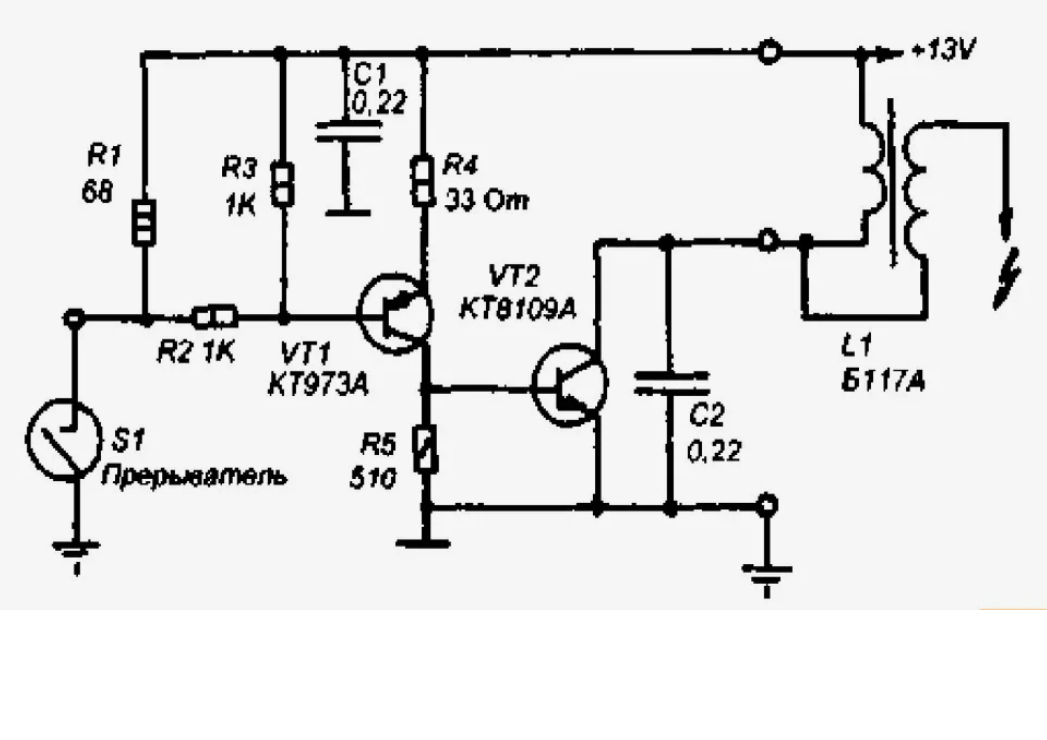
Пробую собрать альтернативный источник импульсного большого тока, без относительно высоких напряжений- это как раз те транзисторы что видим в видео банка- обычный полумост, который возможно качает напряжением 220 вольт и высокой частотой понижающий трансформатор на ферритовом колечке внутри банки, получая сварочные токи на выходе трансформатора. Попробую так же эти токи сложить с амплитудой НЧ трансформатора.


На видео с банкой мы видим диодный мост, кондер, 2 транзистора с емкостью на каждом....то что все по феншую(видео)
Вложения:

Пожалуйста Войти или Регистрация, чтобы присоединиться к беседе.

Последнее редактирование: от DELAMORTO.

Генераторы Тариэля Капанадзе (общая тема) 3 1 мес. 3 дн. назад #134309

maxic81
Захожу иногда
Захожу иногда
Сообщений: 59
Спасибо получено: 22

Я в банке не вижу диодный мост, вижу диоды, черный и белые провода, подключение транзистора к кондеру и провода уходящие в банку

И это мне чем то напоминает это

или это

И для чего все это безобразие я то же знаю, опробовал и есть видео, но выкладывать я его не буду.
Все гораздо проще чем все думают.
Я лентяй, мне лень паяльник лишний раз включать. паяльных станций 3. и да же ИК есть. Так что паять я умею и пайка лучше заводской)))
Все что не АНАРХИЯ, то фашизм... (Е. Летов)
Вложения:

Пожалуйста Войти или Регистрация, чтобы присоединиться к беседе.

Последнее редактирование: от maxic81.

Генераторы Тариэля Капанадзе (общая тема) 3 1 мес. 3 дн. назад #134310

maxic81
Захожу иногда
Захожу иногда
Сообщений: 59
Спасибо получено: 22
Вадим. я посмотрел твое видео, ты правильно его назвал и правильно говоришь. нам нужен всего лишь сигнал 220, его амплитуда и частота.
Все остальное делает БЕЗТОКОВАЯ ВВ искра в узел. НО надо знать куда ударить, сколько раз ударить и в какой момент времени ударить, все остальное сделает физика. И ни какой магии
Все что не АНАРХИЯ, то фашизм... (Е. Летов)

Пожалуйста Войти или Регистрация, чтобы присоединиться к беседе.

Последнее редактирование: от maxic81.

Генераторы Тариэля Капанадзе (общая тема) 3 1 мес. 3 дн. назад #134311

mmc
Живу я здесь
Живу я здесь
Сообщений: 326
Спасибо получено: 338

Пожалуйста Войти или Регистрация, чтобы присоединиться к беседе.

Генераторы Тариэля Капанадзе (общая тема) 3 1 мес. 3 дн. назад #134312

SMD
Живу я здесь
Живу я здесь
Сообщений: 739
Спасибо получено: 114

Пробую собрать альтернативный источник импульсного большого тока, без относительно высоких напряжений- это как раз те транзисторы что видим в видео банка- обычный полумост, который возможно качает напряжением 220 вольт и высокой частотой понижающий трансформатор на ферритовом колечке внутри банки, получая сварочные токи на выходе трансформатора. Попробую так же эти токи сложить с амплитудой НЧ трансформатора.


На видео с банкой мы видим диодный мост, кондер, 2 транзистора с емкостью на каждом....то что все по феншую(видео)

схема схожа со схемой супердвойки

Пожалуйста Войти или Регистрация, чтобы присоединиться к беседе.

Генераторы Тариэля Капанадзе (общая тема) 3 1 мес. 3 дн. назад #134313

mmc
Живу я здесь
Живу я здесь
Сообщений: 326
Спасибо получено: 338
rutube.ru/shorts/0eb...c8e9582c9/

если не интересны,Бомбар удали а то смотрю время удаления перекроил..
Спасибо сказали: tokar_ev

Пожалуйста Войти или Регистрация, чтобы присоединиться к беседе.

Последнее редактирование: от mmc.

Генераторы Тариэля Капанадзе (общая тема) 3 1 мес. 3 дн. назад #134314

SMD
Живу я здесь
Живу я здесь
Сообщений: 739
Спасибо получено: 114
рэд вертикальную сьемку не интересно смотреть . ниче не видно . не информативно . смотришь как будто подглядываешь в замочную скважину . я тебе уже писал про это . :(

Пожалуйста Войти или Регистрация, чтобы присоединиться к беседе.

Генераторы Тариэля Капанадзе (общая тема) 3 1 мес. 3 дн. назад #134315

maxic81
Захожу иногда
Захожу иногда
Сообщений: 59
Спасибо получено: 22

rutube.ru/shorts/0eb...c8e9582c9/

если не интересны,Бомбар удали а то смотрю время удаления перекроил..
Ред, делай для себя, как ты видишь. Кому интересно, посмотрят.
Я давно говорю, онанизм- хорошее дело, и руки подкачиваешь и удовольствие получаешь )))
Кому сие занятие надоело, те голову включают )))
И в замочную скважину не подсматривают )))))
Все что не АНАРХИЯ, то фашизм... (Е. Летов)

Пожалуйста Войти или Регистрация, чтобы присоединиться к беседе.

Последнее редактирование: от maxic81.

Генераторы Тариэля Капанадзе (общая тема) 3 1 мес. 3 дн. назад #134316

DELAMORTO
Живу я здесь
Живу я здесь
Сообщений: 1905
Спасибо получено: 908
Да удали бомбар посты реда, они не в тему, ему в песочнице с этим и то за клоуна все примут:lol:

Пожалуйста Войти или Регистрация, чтобы присоединиться к беседе.

Генераторы Тариэля Капанадзе (общая тема) 3 1 мес. 3 дн. назад #134317

DELAMORTO
Живу я здесь
Живу я здесь
Сообщений: 1905
Спасибо получено: 908

Вадим. я посмотрел твое видео, ты правильно его назвал и правильно говоришь. нам нужен всего лишь сигнал 220, его амплитуда и частота.
Все остальное делает БЕЗТОКОВАЯ ВВ искра в узел. НО надо знать куда ударить, сколько раз ударить и в какой момент времени ударить, все остальное сделает физика. И ни какой магии
Нет. Искры в видео Банке -это его система автобаланса работает, как в твердотельной тесле- регулирует частоту тока под нагрузку. Никакой ВВ удар не выдаст тебе ток, скорей помеху )))
Вот все сам и сам....Волномер 19 века гуглите, так раньше смотрели что прибор настроен точно на волну- ждали искорку ....

Пожалуйста Войти или Регистрация, чтобы присоединиться к беседе.

Последнее редактирование: от DELAMORTO.

Генераторы Тариэля Капанадзе (общая тема) 3 1 мес. 3 дн. назад #134318

maxic81
Захожу иногда
Захожу иногда
Сообщений: 59
Спасибо получено: 22

Вадим. я посмотрел твое видео, ты правильно его назвал и правильно говоришь. нам нужен всего лишь сигнал 220, его амплитуда и частота.
Все остальное делает БЕЗТОКОВАЯ ВВ искра в узел. НО надо знать куда ударить, сколько раз ударить и в какой момент времени ударить, все остальное сделает физика. И ни какой магии
Нет. Искры в видео Банке -это его система автобаланса работает, как в твердотельной тесле- регулирует частоту тока под нагрузку. Никакой ВВ удар не выдаст тебе ток, скорей помеху )))
Вот все сам и сам....Волномер 19 века гуглите, так раньше смотрели что прибор настроен точно на волну- ждали искорку ....
А где я сказал про ток? Ток это следствие работы напряжения и нагрузки, Искра ВВ это энергия, высокое напряжение вторичного источника, первичный источник это сигнал напряжение 220/110 и частота 50/60гц. соединив определенном месте и определенное время энергию с сигналом, мы получим усиленный сигнал, который зашунтирован нагрузкой. Сигнал от энергии дважды гальванически развязаны друг от друга, нагрузка так же гальванически развязана +отфильтрована. возникшие биения в системе уйдут только в первичный источник , в определенное время. Чем то на огнестрел похоже, пороховые газы передергивают затвор
Все что не АНАРХИЯ, то фашизм... (Е. Летов)
Спасибо сказали: novator75

Пожалуйста Войти или Регистрация, чтобы присоединиться к беседе.

Генераторы Тариэля Капанадзе (общая тема) 3 1 мес. 3 дн. назад #134319

DELAMORTO
Живу я здесь
Живу я здесь
Сообщений: 1905
Спасибо получено: 908

Вадим. я посмотрел твое видео, ты правильно его назвал и правильно говоришь. нам нужен всего лишь сигнал 220, его амплитуда и частота.
Все остальное делает БЕЗТОКОВАЯ ВВ искра в узел. НО надо знать куда ударить, сколько раз ударить и в какой момент времени ударить, все остальное сделает физика. И ни какой магии
Нет. Искры в видео Банке -это его система автобаланса работает, как в твердотельной тесле- регулирует частоту тока под нагрузку. Никакой ВВ удар не выдаст тебе ток, скорей помеху )))
Вот все сам и сам....Волномер 19 века гуглите, так раньше смотрели что прибор настроен точно на волну- ждали искорку ....
А где я сказал про ток? Ток это следствие работы напряжения и нагрузки, Искра ВВ это энергия, высокое напряжение вторичного источника, первичный источник это сигнал напряжение 220/110 и частота 50/60гц. соединив определенном месте и определенное время энергию с сигналом, мы получим усиленный сигнал, который зашунтирован нагрузкой. Сигнал от энергии дважды гальванически развязаны друг от друга, нагрузка так же гальванически развязана +отфильтрована. возникшие биения в системе уйдут только в первичный источник , в определенное время. Чем то на огнестрел похоже, пороховые газы передергивают затвор
Ничего этой искрой не коммутируется. ВЧ от НЧ развязывается самой примитивной деталью. Для ВЧ она минимальное сопротивление- как проводник, для НЧ килоомы, не видит ее траф. Не надо все усложнять, искры у капанадзе это другое. Не забывай, маэстро простейший принцип маскировал хорошо, но один фиг я к нему пришел.

Пожалуйста Войти или Регистрация, чтобы присоединиться к беседе.

Последнее редактирование: от DELAMORTO.

Генераторы Тариэля Капанадзе (общая тема) 3 1 мес. 3 дн. назад #134320

maxic81
Захожу иногда
Захожу иногда
Сообщений: 59
Спасибо получено: 22

Вадим. я посмотрел твое видео, ты правильно его назвал и правильно говоришь. нам нужен всего лишь сигнал 220, его амплитуда и частота.
Все остальное делает БЕЗТОКОВАЯ ВВ искра в узел. НО надо знать куда ударить, сколько раз ударить и в какой момент времени ударить, все остальное сделает физика. И ни какой магии
Нет. Искры в видео Банке -это его система автобаланса работает, как в твердотельной тесле- регулирует частоту тока под нагрузку. Никакой ВВ удар не выдаст тебе ток, скорей помеху )))
Вот все сам и сам....Волномер 19 века гуглите, так раньше смотрели что прибор настроен точно на волну- ждали искорку ....
А где я сказал про ток? Ток это следствие работы напряжения и нагрузки, Искра ВВ это энергия, высокое напряжение вторичного источника, первичный источник это сигнал напряжение 220/110 и частота 50/60гц. соединив определенном месте и определенное время энергию с сигналом, мы получим усиленный сигнал, который зашунтирован нагрузкой. Сигнал от энергии дважды гальванически развязаны друг от друга, нагрузка так же гальванически развязана +отфильтрована. возникшие биения в системе уйдут только в первичный источник , в определенное время. Чем то на огнестрел похоже, пороховые газы передергивают затвор
Ничего этой искрой не коммутируется. ВЧ от НЧ развязывается самой примитивной деталью. Для ВЧ она минимальное сопротивление- как проводник, для НЧ килоомы, не видит ее траф. Не надо все усложнять, искры у капанадзе это другое. Не забывай, маэстро простейший принцип маскировал хорошо, но один фиг я к нему пришел.
Ну все верно, я к тому же мнению и пришел, в итоге понял как работает Белая Турецкая и для чего там подобие ТТ. А насчет маскировки ты прав, потому что трижды прав ))) У нас возможно одно и то же, но каждый понимает по своему. По итогу я все равно скину и суда и тебе фильму, схему и описание по настройке
Да, и я начал потихоньку склонятся в сторону нанасекундного импульса, искра все равно гасится в дросселе, но пока жду ВВ диоды и обсасываю другие варианты
Все что не АНАРХИЯ, то фашизм... (Е. Летов)

Пожалуйста Войти или Регистрация, чтобы присоединиться к беседе.

Последнее редактирование: от maxic81.

Генераторы Тариэля Капанадзе (общая тема) 3 1 мес. 3 дн. назад #134321

DELAMORTO
Живу я здесь
Живу я здесь
Сообщений: 1905
Спасибо получено: 908
Если ты по поводу дуги в турецкой установки , то напряжение можно добавить не 220вольт, а сколь угодно к току! Хоть 1 лям.
Там силовые катушки все понижают, а выход в виде дуги может уже выходом сложения тока и ЛЮБОГО напряжения.

Пожалуйста Войти или Регистрация, чтобы присоединиться к беседе.

Генераторы Тариэля Капанадзе (общая тема) 3 1 мес. 3 дн. назад #134322

maxic81
Захожу иногда
Захожу иногда
Сообщений: 59
Спасибо получено: 22

Если ты по поводу дуги в турецкой установки , то напряжение можно добавить не 220вольт, а сколь угодно к току! Хоть 1 лям.
Там силовые катушки все понижают, а выход в виде дуги может уже выходом сложения тока и ЛЮБОГО напряжения.
В Синей турецкой выходная катушка куда бьет дуга, очень похожа на автотрансформатор, с большущим приемным дросселем и коробочка скорее всего с диодами, а вот входит или выходит не очень понятно, по этому я пока склоняюсь к версии что в нее бьют искрой. Потому как проверив версии БАНКА, Синяя Граната и Белая турецкая, пришел к одному и тому же выводу, 2 раза это совпадение, 3 и более - закономерность
Но вот кондеров я там не вижу, если они в коробах спрятаны, то возможно, то что я считаю приемником может быть излучателем, а может и просто разнесено от греха подальше
Во всяком случае, все установки работают по одному принципу
И как ты правильно заметил, ВВ импульс пролетает , что мы и видим в гринбоксе на 22 минуте, при замере на нагрузке при включённой искре но не поданном напряжении 220в
Все что не АНАРХИЯ, то фашизм... (Е. Летов)

Пожалуйста Войти или Регистрация, чтобы присоединиться к беседе.

Последнее редактирование: от maxic81.
Время создания страницы: 0.511 секунд