Добро пожаловать, Гость
Логин: Пароль: Запомнить меня

ТЕМА:

Генераторы Тариэля Капанадзе (общая тема) 3 1 мес. 2 нед. назад #130665

chiksat
Живу я здесь
Живу я здесь
Сообщений: 1144
Спасибо получено: 432
вот тут Бумбарь прав, квадратики в патенте да и сам потент ,это полная голимотья, понятная лиш людям 100% знающим принцип, остальным это просто сказки НА НОЧ

Пожалуйста Войти или Регистрация, чтобы присоединиться к беседе.

Генераторы Тариэля Капанадзе (общая тема) 3 1 мес. 2 нед. назад #130666

SMD
Живу я здесь
Живу я здесь
Сообщений: 879
Спасибо получено: 117

В первом моем сообщениии я говорю о установке Гринбокс на ней мерится ток на заземлении, согласен в других видео ток измеряют на нагрузку.
Большой ток через заземление в грнбоксе может быть только при условии частоты в сотни мегагерц. Чего явно не наблюдается.
Как бы на видео частота 50 герц.
И объяснений этому нет.
И объяснять это никто не пытается
.
Но это может быть главным ключом к разгадке. Но все предпочитают рассматривать квадратики в патенте, считая, что это схема электрическая принципиальная.

бамбар , это все объяснено тут на форуме . на пальцах одним предлажением из четырех слов . много кто про это писал . а капанадза в патенте своем это прописал .

Пожалуйста Войти или Регистрация, чтобы присоединиться к беседе.

Последнее редактирование: от SMD.

Генераторы Тариэля Капанадзе (общая тема) 3 1 мес. 2 нед. назад #130667

ZendX
Осваиваюсь на форуме
Осваиваюсь на форуме
Сообщений: 29
Спасибо получено: 1

В первом моем сообщениии я говорю о установке Гринбокс на ней мерится ток на заземлении, согласен в других видео ток измеряют на нагрузку.
Большой ток через заземление в грнбоксе может быть только при условии частоты в сотни мегагерц. Чего явно не наблюдается.
Как бы на видео частота 50 герц.
И объяснений этому нет.
И объяснять это никто не пытается.
Но это может быть главным ключом к разгадке. Но все предпочитают рассматривать квадратики в патенте, считая, что это схема электрическая принципиальная.
С дисками Тариеля такая же шляпа, мучал дипсик неделю , на предмет как можно получить крутящий момент на дисках или лучах, диалог доходил до квазиоптического двигателя ( свч двигателя) , но все варианты не давали высокого крутящего момента о БТГ ЗАМЕЧУ РАЗГОВОРА НЕ БЫЛО. Была задача понять как можно получить приемлемый крутящий момент на валу без традиционных магнитных катушек.

Пожалуйста Войти или Регистрация, чтобы присоединиться к беседе.

Генераторы Тариэля Капанадзе (общая тема) 3 1 мес. 2 нед. назад #130668

Bombar
Bombar аватар Автор темы
Живу я здесь
Живу я здесь
персон текст
Сообщений: 899
Спасибо получено: 711

В первом моем сообщениии я говорю о установке Гринбокс на ней мерится ток на заземлении, согласен в других видео ток измеряют на нагрузку.
Большой ток через заземление в грнбоксе может быть только при условии частоты в сотни мегагерц. Чего явно не наблюдается.
Как бы на видео частота 50 герц.
И объяснений этому нет.
И объяснять это никто не пытается
.
Но это может быть главным ключом к разгадке. Но все предпочитают рассматривать квадратики в патенте, считая, что это схема электрическая принципиальная.

бамбар , это все объяснено тут на форуме . на пальцах одним предлажением из четырех слов . много кто про это писал . а капанадза в патенте своем это прописал .
И? Есть внятное объяснение?
Или ты это ты так послал на куда подальше?

Пожалуйста Войти или Регистрация, чтобы присоединиться к беседе.

Генераторы Тариэля Капанадзе (общая тема) 3 1 мес. 2 нед. назад #130669

Gonchar
Живу я здесь
Живу я здесь
Сообщений: 816
Спасибо получено: 180

ВНИМАНИЕ: Спойлер!

В установке Капанадзе нет ни каких ВЧ, это давно надо было понять)))

Вообще-то там три разные частоты...
В том числе и ВЧ...

Пожалуйста Войти или Регистрация, чтобы присоединиться к беседе.

Генераторы Тариэля Капанадзе (общая тема) 3 1 мес. 2 нед. назад #130670

Gonchar
Живу я здесь
Живу я здесь
Сообщений: 816
Спасибо получено: 180

Большой ток через заземление в грнбоксе может быть только при условии частоты в сотни мегагерц. Чего явно не наблюдается.
Как бы на видео частота 50 герц.

Разве где-то меряли частоту в заземлении...?
Нагрузки, да... а заземления не помню как-то...
Может проглядел...:blink:

Пожалуйста Войти или Регистрация, чтобы присоединиться к беседе.

Генераторы Тариэля Капанадзе (общая тема) 3 1 мес. 2 нед. назад #130671

ZendX
Осваиваюсь на форуме
Осваиваюсь на форуме
Сообщений: 29
Спасибо получено: 1
Парни можете подсказать самый живой форум по БТГ, так что бы без срача, и что бы люди были реально что то делающие. Из моего последнего делал сложение пяти гармоник по Горчилину фото прилагается
Вложения:

Пожалуйста Войти или Регистрация, чтобы присоединиться к беседе.

Генераторы Тариэля Капанадзе (общая тема) 3 1 мес. 2 нед. назад #130673

ZendX
Осваиваюсь на форуме
Осваиваюсь на форуме
Сообщений: 29
Спасибо получено: 1

Большой ток через заземление в грнбоксе может быть только при условии частоты в сотни мегагерц. Чего явно не наблюдается.
Как бы на видео частота 50 герц.

Разве где-то меряли частоту в заземлении...?
Нагрузки, да... а заземления не помню как-то...
Может проглядел...:blink:
Да мерили в видео Гринбокс, на землю мерили только в Гринбоксе

Пожалуйста Войти или Регистрация, чтобы присоединиться к беседе.

Генераторы Тариэля Капанадзе (общая тема) 3 1 мес. 2 нед. назад #130674

DELAMORTO
Живу я здесь
Живу я здесь
Сообщений: 1883
Спасибо получено: 946

вот тут Бумбарь прав, квадратики в патенте да и сам потент ,это полная голимотья, понятная лиш людям 100% знающим принцип, остальным это просто сказки НА НОЧ
А знаешь почему?

Пожалуйста Войти или Регистрация, чтобы присоединиться к беседе.

Генераторы Тариэля Капанадзе (общая тема) 3 1 мес. 2 нед. назад #130675

ZendX
Осваиваюсь на форуме
Осваиваюсь на форуме
Сообщений: 29
Спасибо получено: 1

вот тут Бумбарь прав, квадратики в патенте да и сам потент ,это полная голимотья, понятная лиш людям 100% знающим принцип, остальным это просто сказки НА НОЧ
А знаешь почему?
Хотелось бы услышать. Мое мнение Тариель для того что бы спрятать свое изобретение отослал всех к гению Тесла, а уж Тесла спрятал свое изобретение гениально как и пологается.

Пожалуйста Войти или Регистрация, чтобы присоединиться к беседе.

Генераторы Тариэля Капанадзе (общая тема) 3 1 мес. 2 нед. назад #130678

jay80
Живу я здесь
Живу я здесь
Сообщений: 483
Спасибо получено: 58

В первом моем сообщениии я говорю о установке Гринбокс на ней мерится ток на заземлении, согласен в других видео ток измеряют на нагрузку.
Большой ток через заземление в грнбоксе может быть только при условии частоты в сотни мегагерц. Чего явно не наблюдается.
Как бы на видео частота 50 герц.
И объяснений этому нет.
И объяснять это никто не пытается.
Но это может быть главным ключом к разгадке. Но все предпочитают рассматривать квадратики в патенте, считая, что это схема электрическая принципиальная.
Нет там ни каких мегагерц и не было,объяснение есть и оно простое!!!

Пожалуйста Войти или Регистрация, чтобы присоединиться к беседе.

Генераторы Тариэля Капанадзе (общая тема) 3 1 мес. 2 нед. назад #130679

jay80
Живу я здесь
Живу я здесь
Сообщений: 483
Спасибо получено: 58

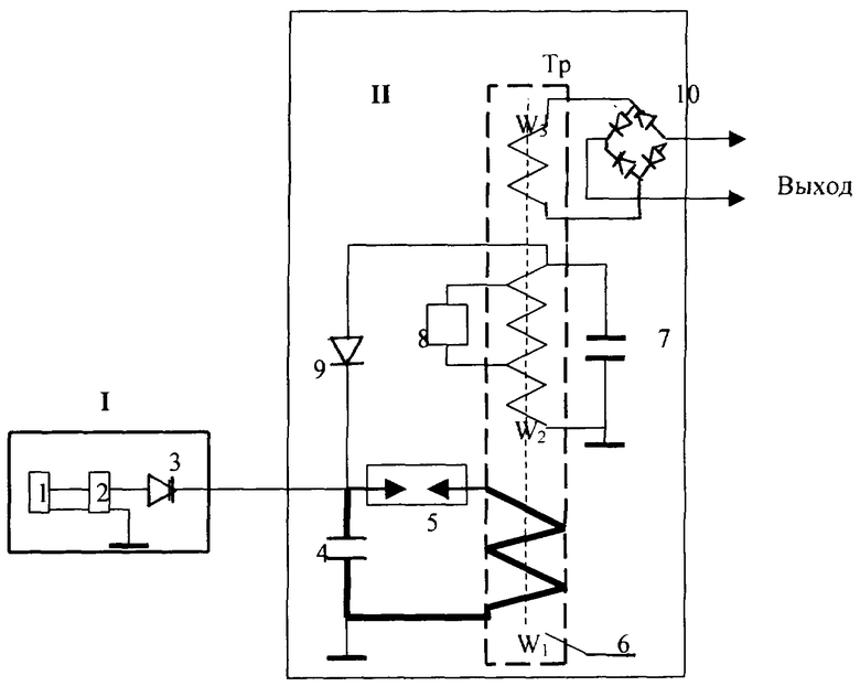
". Эта электрическая энергия, вырабатываемая второй катушкой, регулирует необходимую частоту (220 В - 50 Гц или 110 В - 60 Гц) для использования с помощью второго регулятора частоты, расположенного на выходе катушки"

Где первый,или это первый,тогда ,где второй?:whistle: :woohoo:

как раз канструкция ожраньж и есть регулятар частоты . и стоит она на выходе с катушки из которой выходит вв вч ( это вторичка катушка например твс внутри банки) , это может быть ТТ, качер и т.п. нужно только не забывать использовать точки иначе них не получица .
джэй это втарой контур в нем вся тема . .

капанадза сказал - все же лежит под носом ...

научитесь видеть прочитанное у капанадзе .
Да это выход,и это контур 2,по патенту...Капанадзе этого и не скрывал,в ролике так и говорит:"Это выход 50гц"

Пожалуйста Войти или Регистрация, чтобы присоединиться к беседе.

Генераторы Тариэля Капанадзе (общая тема) 3 1 мес. 2 нед. назад #130680

ZendX
Осваиваюсь на форуме
Осваиваюсь на форуме
Сообщений: 29
Спасибо получено: 1

В первом моем сообщениии я говорю о установке Гринбокс на ней мерится ток на заземлении, согласен в других видео ток измеряют на нагрузку.
Большой ток через заземление в грнбоксе может быть только при условии частоты в сотни мегагерц. Чего явно не наблюдается.
Как бы на видео частота 50 герц.
И объяснений этому нет.
И объяснять это никто не пытается.
Но это может быть главным ключом к разгадке. Но все предпочитают рассматривать квадратики в патенте, считая, что это схема электрическая принципиальная.
Нет там ни каких мегагерц и не было,объяснение есть и оно простое!!!
Если это не ваше ноу-хау, поделитесь инфой. Разговор про установку Гринбокс, в которой одно заземление, один провод заземления на нем измеряют ток, клещами установка запитывается изначально акб , потом акб убирается. Про другие установки речь не идет.

Пожалуйста Войти или Регистрация, чтобы присоединиться к беседе.

Последнее редактирование: от ZendX.

Генераторы Тариэля Капанадзе (общая тема) 3 1 мес. 2 нед. назад #130681

jay80
Живу я здесь
Живу я здесь
Сообщений: 483
Спасибо получено: 58
Это не мое ноу-хау!!! Это физика из школьной программы.

Пожалуйста Войти или Регистрация, чтобы присоединиться к беседе.

Генераторы Тариэля Капанадзе (общая тема) 3 1 мес. 2 нед. назад #130682

ZendX
Осваиваюсь на форуме
Осваиваюсь на форуме
Сообщений: 29
Спасибо получено: 1

Это не мое ноу-хау!!! Это физика из школьной программы.
В школьной программе Киргоф цепь замкнута к сожалению другого не преподавали.

Пожалуйста Войти или Регистрация, чтобы присоединиться к беседе.

*
Время создания страницы: 0.802 секунд